Электронные каталоги автозапчастей
и программы по диагностике, ремонту,
обслуживанию иномарок

8 (926) 600-50-99




Каталоги для СПЕЦТЕХНИКИ, трактора, погрузчики, экскаваторы и т.п
8 (926) 600-50-99

Hyundai Forklift Service Manuals
Сервисная документация по ремонту вилочных погрузчиков Hyundai



Hyundai Heavy Industries (Hyundai Robex)






Hyundai forklift trucks service manuals
- Руководство по ремонту вилочных погрузчиков Hyundai и двигателей к ним, а также каталог содержит электросхемы и гидросхемы для данной техники


Hyundai Service - документация представлена в виде PDF-файлов.
Список моделей вилочных погрузчиков представлен смотрите ниже.
Для более полного представления о содержании Hyundai Service
смотрите скриншоты.








Каталог Hyundai Service является незаменимым инструментом для владельцев вилочных погрузчиков Hyundai.
Интерфейс каталога Hyundai Forklift Service Manuals очень простой и удобный для работы и не возникает ни каких трудностей.

Каталог Hyundai Manuals поставляется путем скачивания с сервера,
и поддерживает язык: только английский, с полной установкой ваш на компьютер.

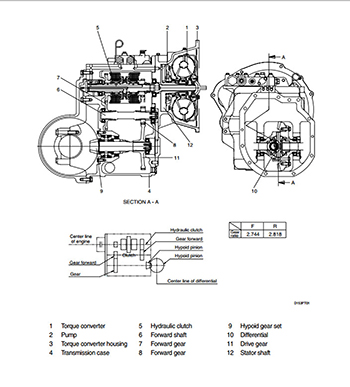
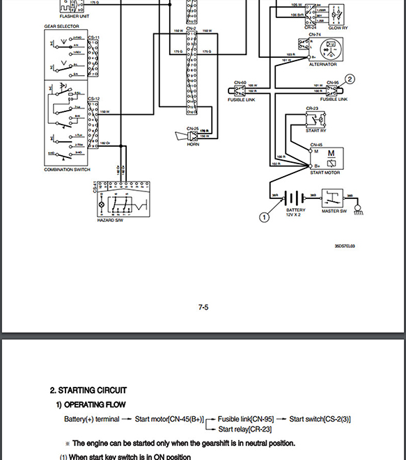
Пример работы с каталогом Hyundai Forklift Service Manuals:


Hyundai ManualsHyundai ManualsHyundai Manuals




Hyundai ManualsHyundai ManualsHyundai Manuals




Hyundai ManualsHyundai ManualsHyundai ManualsHyundai Manuals


Hyundai ManualsHyundai ManualsHyundai ManualsHyundai Manuals



ЕСЛИ ВЫ НЕ УВИДИЛИ В СПИСКЕ НУЖНУЮ МОДЕЛЬ ТЕХНИКИ,
ДЕЛАЙТЕ ЗАПРОС на E-MAIL:
catalog-good@yandex.ru


В каталоге Hyundai MANUALS представлена следующая техника:


Hyundai Service Manuals:


HDF15 /18-3
HDF15 18-5
HDF20 25 30-5
HDF35/45-3
HDF50 70-3
HDF50 70-7(S)
15D/18D/20DA-7E
20D/25D/30D/33D-7
20D/25D/30D/33D-7E
20DF/25DF/30DF/33DF
20DF/25DF/30DF/33DF-7T
35DF-7
35DS 40DS 45DS-7
35D/40D/45D-7
35DS/40DS/45DS/50DA-7E
50DS/60DS/70DS-7E
35D/40D/45D-7E750D-7AE
50D/60D/70D-7E,80D-7E
50DF/60DF/70DF-7
80D-7
100D/120D/135D/160D-7
110D/130D/140D/160D-7E
110/130/160DF-7
180D-7E
250D-7E
22/25/30/33D-9T
22/25/30/33D-9S
50/60/70D-7A
HLF15 18C-3
HLF15 18(C)-5
HLF20 25 30(C)-5
20L(C) 25L(C)/30L(C)-7
20G(C) 25G(C) 30G(C)-7
15L(G) 18L(G)20L(G)A-7
15LC/18LC/20LCA-7
15/18/20L(G)-7A
15/18/20L(G)-7M
15 18 20LC-7A
15/18 20LC-7M
25/30/33L(G),25/30LC(GC>7A
25/30/33L(G),25/30LC(GC)-7M
25/30/33LF-7
35/40/45L-7
35/40/45/50L-7A
60/70L-7A
35/40/45D-9S,50D-9SA
35/40/45D-9A,50DA-9A
35/40/45D-9K,50DA-9K
110/130/160D-7A
180D-9
250D-9
HBF15 18-3
HBF20 25/30/32-7
HBF20 25/30C-7
HBF15 18T-5
HBR14/15/18/20/25-7
15P-7/40T-7
20BH/25BH/30BH-7
15/18/20BT-7
16 1820B-7
20 25 30 32BC-7
22/25/30/32B-7
22/25 30BHA-7
35/40/45.50B-7
BR series
BRJ series
BRP series
15РА/40ТА/60ТА-7
BOP-7 serie
10/13/15BTR-9
15/18/20BT-9
16/18/20B-9
20/25/30/32BC-9
22/25/30/32/35B-9
22/25/30/35BH-9
40/45/50B-9
10/13/15/18/20/25/30BR-9



Engines Service Manuals:


ISUZU 4JG2
KUBOTA 03-M-E2B
YANMAR 3TNV; 4 TNV
YANMAR 4TNE94, 98? 106
TNV SERIES-ECM
YANMAR FUEL INJECTION
TNV ELEC T-SHOOTING
KUBOTA V3 300
KUBOTA V3 600
KUBOTA V2203M-E3B
KUBOTA Operator's manual
HYUNDAI D6A
HYUNDAI D6B
HYUNDAI L4GC
HYUNDAI D4DA
HMC D4DD
HMC D4BB
MITSUBISHI S4S. S6S
MITSUBISHI 4G63-32HL, 4G64-33HL
MITSUBISHI S4K, S6K
MITSUBISHI L2(A?B?E)? L3(A,B?E)
MTU 4R6R 1000 Operating manual
MITSUBISHI D04FD-TAA
MITSUBISHI S6S-T
LPG & BI-FUEL IMPCO S MANUAL
GM4.3L SERVICE MANUAL
GM4.3L TIER-3 IMPCO FUEL SYS
GM3.0 4.3 TIER-4 PSI FUEL SYS
GM3.0L SERVICE MANUAL
HMC E-CONTROLS SM
HMC L4KB9 SM
KUBOTA V3800-TIER 4 SM
KUBOTA V3800-TIER 4 DM
IVECO F4GE
IVECO Operator's manual
CUMMINS QSB4.5 & 6.7
CUMMINS ENGINE ELE CIRCUIT


Язык: Английский

Установка; Windows XP.7.8.10

Объем данных - 2,3gb Формат PDF

Стоимость каталога Hyundai forklift trucks service manuals комплект - 25000 руб.
Стоимость каталога Hyundai forklift trucks service manuals только одна любая модель - 3000 руб.

Hyundai Heavy Industries 2017 (Hyundai Robex)
- Каталог запчастей для колесных, гусеничных,
колесные экскаваторов, фронтальных погрузчиков, бульдозеров, колесных погрузчиков

Hyundai Service Manuals (Hyundai Robex)
- Руководство по ремонту строительной техники Hyundai

Jungheinrich JETI SH v4.36 service manuals - руководство по обслуживанию и ремонту техники Юнгхайнрих



Узнайте подробности по телефону: 8 (926) 600-50-99.

Наш e-mail: catalog-good@yandex.ru

.

На главную.